
如果没有转子发动机,马自达的尺寸可能已经消失在历史的长河中。如果没有马自达,转子发动机可能就没有机会成功地向世界展示其美丽的姿态。这对原本互补的发动机,虽然被时间的洪流分散了,但现在有机会重新获得转子发动机和马自达量产车之间的领先优势。而这一次,它们的组合更符合当前电动化的新时代,新车的价格与转子的感觉相比并非遥不可及。这就是马自达MX-30 R-EV,它是第一款在欧洲市场推出的车型。功能不熟悉:改进的技术,仅适用于增程,但尽管这是转子的回归,但似乎除了马自达和转子发动机这两个关键词之外,其余的技术和表现形式让我们看起来有点陌生。首先,这种转子发动机仅用作扩展器,这意味着它不参与车辆的驾驶。这也可以从数据中看出。它的排量只有830cc,最大功率为55kW,最大扭矩为116N·m,如果用作动力源,它将过于精致。

如果数据仍然排在第二位,那么在电动化方面略显缓慢的马自达似乎正在从事一项处于劣势的增量编程技术。作为回应,许多行业领袖将这项技术贴上了落后的标签。例如,大众中国前首席执行官冯思翰去年批评过度编程是一种过渡技术,而不是最终解决方案。半年后,马自达仍然凭借自己的增量编程技术登陆欧洲市场。那么,这次它能用转子发动机再次面对一向傲慢的德国汽车公司吗?

“尽管功能发生了变化,但作为增程器的新型转子发动机并不意味着它只是一顿技术过时的饭。”。相反,这款紧凑型内燃机利用了直接燃油喷射和废气再循环等流行功能,压缩比为11.9:1。此外,转子尖端采用了更多耐磨材料,并在外壳上喷涂了等离子涂层,以增强这款传奇内燃机在新时代的耐用性。

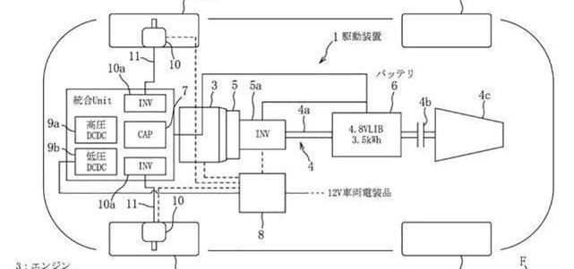
事实上,在马自达去年披露的专利图中,使用转子发动机作为扩展器已经提前披露。然而,在当时的设计图中,马自达计划了一种四轮驱动系统,该系统采用纵向三转子发动机、前桥轮毂电机和电容器,以及后桥大功率电机。可以看出,与本设计图中的规划相比,如今量产的马自达MX-30 R-EV只能被认为是“实现了一个小目标”。然而,转子发动机终于重获新生。没有必要后悔它不能用作驱动源,因为测距仪可能是转子最现代的目的地。

在转子发动机驰骋赛场的时代,它们依靠单位体积的特性,输出功率远高于传统活塞发动机。在电气化时代,这一功能被反向应用,即在需要一定输出功率的同时最大限度地减少空间。对于插电式混合动力汽车,尤其是像马自达MX-30这样空间有限的小型SUV,最大限度地减小延长线的尺寸对电动驱动系统、电池组布局、前后比例和续航水平都具有积极意义。

最后值得一提的是,转子发动机在工况下的振动也优于传统发动机,这进一步解决了当前插电式混合动力汽车在涉及发动机时的NVH下降感。重心较低也是马自达青睐的优势,因为它追求操控的乐趣。相反,使用电动机作为驱动源不仅避免了转子发动机在低转速下的扭矩不足和功率输出的线性度不足的问题。更重要的是,看起来像扩展器的转子发动机不需要一直在运行。这无疑是对其生命中“脆弱”部分的最佳保护。奇怪的表演:在……之后……
笔记
拼音 双语对照加速9秒,但油耗有所下降,说到性能,这款配备转子发动机的马自达车型也有着同样奇怪的个性。根据目前披露的数据,马自达MX-30 R-EV的零加速性能超过9秒。对于同级别的燃油车来说,这只能算是一个中等水平,更不用说电动汽车驱动的产品了。其驱动电机的最大功率仅为125千瓦,最大扭矩为260牛·米。但在这方面,可能只能将之前的纯电动版本挖的坑“归咎”于它。更深入地说,马自达在这款新能源产品中仍然处处体现着保守主义,这是很自然的。

“因为谨慎不仅仅是在性能方面,马自达也不敢在新能源汽车极其重要的电池容量部分冒险。”。这款配备转子发动机的增程车型配备了17.8千瓦时的动力电池,几乎是纯电动版的一半容量。然而,插电式混合动力车型具有这种能力,这被认为是合理的。它也带来了与预期一样平庸的85公里纯电动续航里程。相比之下,它的纯电动版在相同的驾驶条件下只能说续航里程只有200多公里,这有点像笑话。还是马自达最初制造这款MX-30的目的是为其配备转子发动机护林员?

无论如何,在转子发动机的支持下,马自达MX-30 R-EV可以实现超过600公里的续航里程性能。慢充1小时、40分钟、快充25分钟的综合性能在使用场景中也很有价值。然而,值得一提的是,即使电池容量和发动机排量都不大,并且在“节省”了一个B柱后,这款小型SUV据报道重达1.7吨。这应该也是影响这款车型纯电续航能力的原因之一。也许这对门结构在保证安全的同时并没有减轻重量,但它们的外观确实相当引人注目。即便如此,官方宣布马自达MX-30 R-EV的百公里综合油耗仅为1L仍有待观察。

无论是之前的技术专利图,还是今天的量产车上市,都可以看出马自达在以转子发动机作为延长线的插电式道路线上玩的是一场真实的游戏。然而,与马自达在电动化方面的保守做法类似,在转子发动机的底牌揭晓后,其步伐似乎更加谨慎。特别是在性能方面,很明显,现阶段的MX-30 R-EV并没有达到马自达设想的满血状态。

当然,在转子发动机被点燃的那一刻,这些似乎都无关紧要。我曾经认为,在电气化时代,各家公司的性能技术树会变得更加相似。马自达一向不落俗套,告诉我们,即使是在玩电动驱动时,它也有自己的风格。如果说汽车行业有真爱,那么马自达对转子发动机有着深深的热爱。人们总是开玩笑说,马自达卖汽车只是为了玩旋翼赚钱。这次使用转子测距仪的方法会让马自达既能玩转子又能赚钱吗?
笔记
拼音 双语对照
为户外而生,为极致而来12月30日,长城炮参数询价旗下中国首款大型高性能豪华皮卡山海炮,在广州车展重磅上市,汽油30TV6车型官方指导价为2588万3018万元;柴油2
1900/1/1 0:00:00继1月3日24时国内成品油价格迎来年内首次上调,国内成品价格将于1月18日0时起迎来第二轮周期调整。
1900/1/1 0:00:006月25日,2022重庆车展正式开幕,长安欧尚宣布旗下Z6iDD正式上市,共推出3款车型,售价区间为15581758万元。
1900/1/1 0:00:00日前,买车网Buycar获悉,吉利汽车公布最新销量数据,数据显示,其6月乘用车销量1266万辆,同比上涨超26,环比上涨超42,其中新能源销量297万辆,环比大涨超51。
1900/1/1 0:00:002022年7月18日,Stellantis集团宣布,由于之前宣布的Stellantis获得与广汽集团合资企业广汽菲克多数股份的计划缺乏进展,所以准备将同广汽集团协商终止本地合资企业。
1900/1/1 0:00:00在2022重庆车展上,北汽瑞翔带来了旗下首款搭载混动动力系统的车型北汽瑞翔X5参数询价PHEV,新车依旧定位为中型SUV,将会推出4款配置车型。
1900/1/1 0:00:00